Hola Nacho,
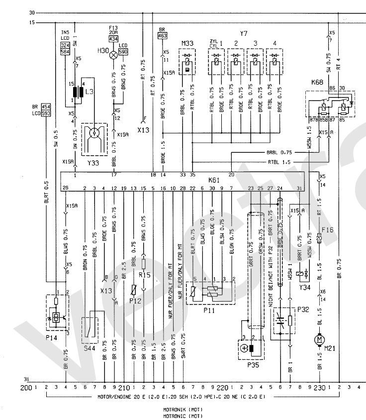
Según el esquema que tengo aquí, correspondiente a un Kadett del 86-87, veo que:
La centralita se alimenta a través del pin 20, que viene del relé de la bomba (cable Marrón-Azul, viene del pin 85B del relé, pasando por el conector X15A (conector de la inyección, 10 pines).
La diagnosis es el pin 4 de la centralita, cable Marrón-Amarillo. Es el que puenteas a masa.
El testigo del check engine es el pin 17 de la centralita, cable Marrón-Azul, que va al cuadro LCD vía conector X5 (conector de ramal motor).
Mira a ver que todo esté en el sitio, si te clarifica un poco, te pongo los colores lo que son. Pueden combinarse (BLBR = Negro-Marrón):
| SW |
Negro |
| BR |
Marron |
| RT |
Rojo |
| OR |
Naranja |
| GE |
Amarillo |
| GN |
Verde |
| BL |
Azul |
| VI |
Violeta |
| GR |
Gris |
| WS |
Blanco |
| RS |
Rosa |
| TK |
Turquesa |
| GNGE |
Verde/Amarillo |
Archivo adjunto 62171Archivo adjunto 62172Archivo adjunto 62173
La tercera imagen corresponde a conectores diversos, ojo porque corresponde a la gama del Kadett del 91, por lo que habrán algunos que podrían no estar, o no coincidir, por si te ayuda a identificarlos.